HOME-Au
HOME-Au
24h
24h
USA
USA
GOP
GOP
Phim Bộ
Phim Bộ
Videoauto
VIDEO-Au
Home Classic
Home Classic
Donation
Donation
News Book
News Book
News 50
News 50
worldautoscroll
WORLD-Au
Breaking
Breaking
 

Go Back   VietBF > World Box| Thế Giới > World News|Tin Thế Giới > World News |Tin Thế Giới 2021-2023


 
 
Thread Tools
  #1  
Old  Default NASA phát hiện hàng chục điểm 'siêu phát xạ' khí methane
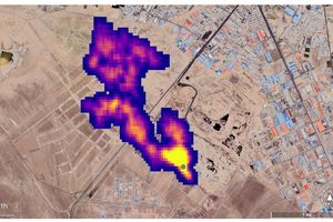
Một công cụ quỹ đạo của NASA phát hiện lượng lớn khí methane, một loại khí gây hiệu ứng nhà kính, trên phạm vi toàn thế giới, theo Reuters.
Ngày 25/10, quang phổ kế hình ảnh EMIT của NASA đã phát hiện hơn 50 điểm "siêu phát xạ" khí methane ở Trung Á, Trung Đông và Tây Nam Mỹ.

Các "điểm nóng" phát khí methane này bao gồm một số điểm đã được biết đến từ trước và một số điểm khác mới được phát hiện, bao gồm các cơ sở dầu khí và các bãi chôn lấp lớn.

Những chùm khí được được phát hiện bao gồm 12 chùm từ cơ sở hạ tầng dầu khí ở Turkmenistan, một số chùm kéo dài hơn 32 km.Các nhà khoa học ước tính các chùm khí ở Turkmenistan phun ra khí methane với tốc độ 50.400 kg/h, ngang với lưu lượng cực đại từ vụ nổ mỏ khí Aliso Canyon năm 2015 gần Los Angeles - vụ nổ được xếp hạng là một trong những vụ giải phóng khí methane lớn nhất trong lịch sử Mỹ.

Hai nhà máy phát thải lớn khác là một mỏ dầu ở New Mexico và một khu liên hợp xử lý chất thải ở Iran, thải ra gần 29.000 kg khí methane mỗi giờ. Giới chức trách tại Phòng Thí nghiệm Sức đẩy Phản lực của NASA cho biết các nhà khoa học đều không biết đến cả hai nhà máy này trước đây.

Ông Andrew Thorpe, nhà nghiên cứu tại Phòng Thí nghiệm Sức đẩy Phản lực của NASA dẫn đầu các nghiên cứu về methane cho biết: “Một số chùm khí (methane) mà EMIT phát hiện là một trong những chùm lớn nhất từng được nhìn thấy, khác với tất cả những thứ chúng tôi từng quan sát từ không gian".
VIETBF Diễn Đàn Hay Nhất Của Người Việt Nam

HOT NEWS 24h

HOT 3 Days

NEWS 3 Days

HOT 7 Days

NEWS 7 Days

HOME

Breaking News

VietOversea

World News

Business News

Car News

Computer News

Game News

USA News

Mobile News

Music News

Movies News

History

Thơ Ca

Sport News

Stranger Stories

Comedy Stories

Cooking Chat

Nice Pictures

Fashion

School

Travelling

Funny Videos

Canada Tin Hay

USA Tin Hay

VietBF Homepage Autoscroll

VietBF Video Autoscroll Portal

Home Classic

Home Classic Master Page



Hanna
R10 Vô Địch Thiên Hạ
Hanna's Avatar
Release: 10-26-2022
Reputation: 58282


Profile:
Join Date: Dec 2006
Posts: 88,250
Last Update: None Rating: None
Attached Thumbnails
Click image for larger version

Name:	0d58433c77719e2fc760.jpg
Views:	0
Size:	17.9 KB
ID:	2129584  
Hanna_is_offline
Thanks: 11
Thanked 3,751 Times in 3,090 Posts
Mentioned: 5 Post(s)
Tagged: 0 Thread(s)
Quoted: 8 Post(s)
Rep Power: 110
Hanna Reputation Uy Tín Level 8
Hanna Reputation Uy Tín Level 8Hanna Reputation Uy Tín Level 8Hanna Reputation Uy Tín Level 8Hanna Reputation Uy Tín Level 8Hanna Reputation Uy Tín Level 8Hanna Reputation Uy Tín Level 8Hanna Reputation Uy Tín Level 8Hanna Reputation Uy Tín Level 8Hanna Reputation Uy Tín Level 8Hanna Reputation Uy Tín Level 8Hanna Reputation Uy Tín Level 8Hanna Reputation Uy Tín Level 8Hanna Reputation Uy Tín Level 8Hanna Reputation Uy Tín Level 8Hanna Reputation Uy Tín Level 8Hanna Reputation Uy Tín Level 8Hanna Reputation Uy Tín Level 8Hanna Reputation Uy Tín Level 8Hanna Reputation Uy Tín Level 8Hanna Reputation Uy Tín Level 8Hanna Reputation Uy Tín Level 8Hanna Reputation Uy Tín Level 8Hanna Reputation Uy Tín Level 8
 
User Tag List

Thread Tools

Xả súng kinh hoàng tại Mỹ: Thảm Kịch Tại Brown University - Cơn Ác Mộng Giáng Sinh Và Nỗi Đau Chưa Từng Có Của Một Trường Ivy League Melissa Trần – Tâm thư từ Việt Nam của cô chủ tiệm nail bị trục xuất Úc: Khủng bố xả súng bắn vào cư dân Israel tại bải biển, giết chết 11 người và hàng chục người khác bị thương
Bác sĩ Mũ Đỏ Phạm Gia Cổn: Từ chiến trường Tam Biên đến Khí Công Hoàng Hạc Xả súng ở bãi biển Úc, ít nhất 11 người chết Người Việt tại Đức xuống đường tố cáo bàn tay đàn áp xuyên quốc gia của CSVN
Giữa Tô Lâm và Phan Văn Giang: Cuộc cờ quyền lực, lợi ích nhóm và thân phận 100 triệu dân Target “chơi lớn” ở SoHo: Cửa hàng kiểu mẫu để giành lại hào quang “Tar-zhay” Mỹ bất ngờ thu hẹp thâm hụt thương mại: vàng, thuế quan và những mặt trái sau các con số đẹp
Bài học Nokia giữa mùa đông Phần Lan: Thua từ bên trong trước khi thua thị trường Liuzhi – Bóng tối mới phủ xuống giới doanh nhân Trung Quốc 5 tiểu bang vàng cho nghề nail – hair – spa của người Việt tại Mỹ
Phố Tây Bùi Viện náo nhiệt và bóng dáng nhà canh tân cuối thế kỷ XIX Từ mafia thuốc lá đến tú bà Chemnitz: Vết nhơ kéo dài của một bộ phận người Việt Đông Đức Khi xe Trung Quốc viết lại trật tự ngành ô tô thế giới
Dự luật ‘một quốc tịch Mỹ’: ồn ào trên mặt báo, nhưng rất khó thành hiện thực Netflix nuốt chửng Warner Bros: Địa chấn 72 tỷ đô làm rung chuyển Hollywood Apple rung chuyển: Lãnh đạo lần lượt ra đi, Tim Cook trước cơn bão AI
Kế hoạch y tế mới của Trump: Chưa kịp ra mắt đã vỡ trận ngay trong nội bộ Cộng Hòa Cuộc trả thù chính trị của Trump: Từ vụ Comey, Letitia James đến đòn nhắm vào Mark Kelly Cơn say trên mây: Ai chịu trách nhiệm về hành khách nhậu nhẹt trên máy bay?
Giáng Sinh thắt lưng buộc bụng mà vẫn đủ ấm và đủ vui Mùa mua sắm Giáng Sinh 2025: Kinh tế chữ K và ảo giác “chi tiêu vẫn tăng” DOGE – thí nghiệm quyền lực thất bại của Trump và Musk
Ukraine, Trump và bản hòa ước mong manh giữa tiếng drone gầm rú Dũng Taylor: Căng thẳng đỉnh điểm giữa người Việt MAGA và người Việt Dân Chủ Hùng Cao về thăm Việt Nam: Từ đứa bé tị nạn đến kiến trúc sư an ninh Thái Bình Dương
“Ngày Tri Ân Trump” ở Little Saigon: khi tượng đài chiến sĩ bị biến thành sân khấu chính trị “Giải thưởng Neville Chamberlain” cho Trump và bản thỏa thuận 28 điểm bẩn thỉu Biển lửa Hồng Kông: giàn giáo tre bốc cháy, chung cư Tai Po hóa địa ngục giữa trời
Từ iPod đến “Delete Day”: Hành trình Gabriela Nguyễn thoát khỏi cơn nghiện mạng xã hội “Cha già dân tộc” đã khép lại: khi thần tượng chính trị bị kéo xuống mặt đất DOGE đã chết: “cải cách” 135 tỷ đô la đốt sạch tiền thuế của người Mỹ
VinFast VF 8 ở Mỹ: từ cáo buộc “sạc rùa bò” đến nguy cơ mất lái và lệnh triệu hồi hàng loạt Trump, Putin và ván cờ hòa bình Ukraine: khi “hạn chót” chỉ còn là lời nói gió bay 1.000 tỷ USD bốc hơi: Bitcoin bước vào thời kỳ ‘dành cho người thường’ và cơn say tiền số tan vỡ

 
Lên đầu Xuống dưới Lên 3000px Xuống 3000px

iPad Videos Portal Autoscroll

VietBF Music Portal Autoscroll

iPad News Portal Autoscroll

VietBF Homepage Autoscroll

VietBF Video Autoscroll Portal

USA News Autoscroll Portall

VietBF WORLD Autoscroll Portal

Home Classic

Super Widescreen

iPad World Portal Autoscroll

iPad USA Portal Autoscroll

Phim Bộ Online

Tin nóng nhất 24h qua

Tin nóng nhất 3 ngày qua

Tin nóng nhất 7 ngày qua

Tin nóng nhất 30 ngày qua

Albums

Total Videos Online
Lên đầu Xuống dưới Lên 3000px Xuống 3000px

Tranh luận sôi nổi nhất 7 ngày qua

Tranh luận sôi nổi nhất 14 ngày qua

Tranh luận sôi nổi nhất 30 ngày qua

10.000 Tin mới nhất

Tin tức Hoa Kỳ

Tin tức Công nghệ
Lên đầu Xuống dưới Lên 3000px Xuống 3000px

Super News

School Cooking Traveling Portal

Enter Portal

Series Shows and Movies Online

Home Classic Master Page

Donation Ủng hộ $3 cho VietBF
Lên đầu Xuống dưới Lên 3000px Xuống 3000px
Diễn Đàn Người Việt Hải Ngoại. Tự do ngôn luận, an toàn và uy tín. Vì một tương lai tươi đẹp cho các thế hệ Việt Nam hãy ghé thăm chúng tôi, hãy tâm sự với chúng tôi mỗi ngày, mỗi giờ và mỗi giây phút có thể. VietBF.Com Xin cám ơn các bạn, chúc tất cả các bạn vui vẻ và gặp nhiều may mắn.
Welcome to Vietnamese American Community, Vietnamese European, Canadian, Australian Forum, Vietnamese Overseas Forum. Freedom of speech, safety and prestige. For a beautiful future for Vietnamese generations, please visit us, talk to us every day, every hour and every moment possible. VietBF.Com Thank you all and good luck.

Lên đầu Xuống dưới Lên 3000px Xuống 3000px

All times are GMT. The time now is 12:46.
VietBF - Vietnamese Best Forum Copyright ©2005 - 2025
User Alert System provided by Advanced User Tagging (Pro) - vBulletin Mods & Addons Copyright © 2025 DragonByte Technologies Ltd.
Log Out Unregistered

Page generated in 0.13310 seconds with 13 queries